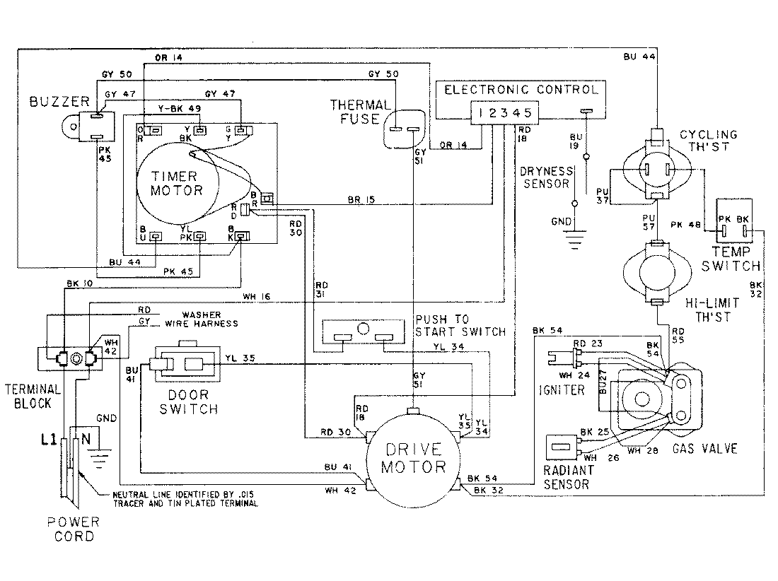
LSG2704W 15 – WIRING INFORMATION-DRYERadmin2025-04-26T10:27:39+00:00LSG2704W 15 – WIRING INFORMATION-DRYER ProductsPositionProductNIMAY 15001079NIMAY 15001172