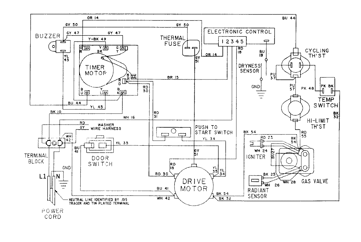
LSG7804AAE 16 – WIRING INFORMATION-DRYERadmin2025-04-26T10:27:01+00:00LSG7804AAE 16 – WIRING INFORMATION-DRYER ProductsPositionProductNIMAY 15001079NIMAY 15001172