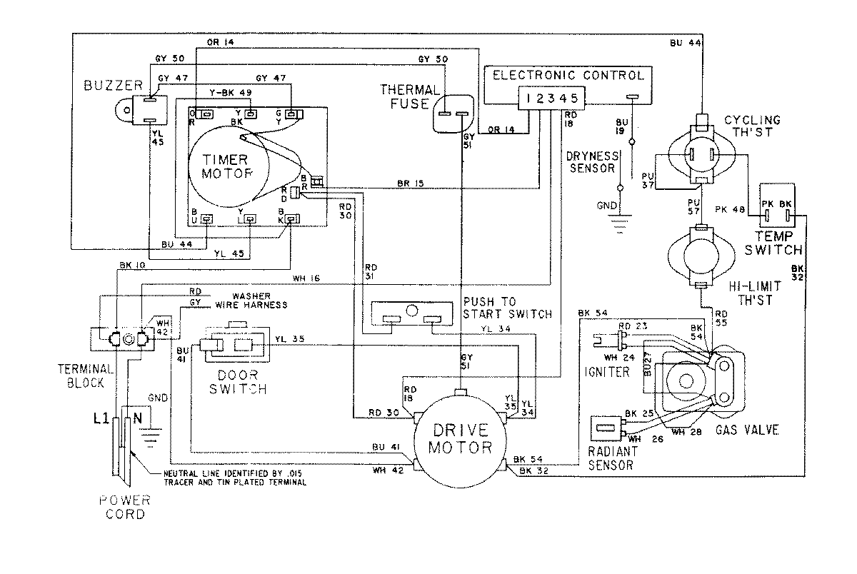
LSG7804ABE 16 – WIRING INFORMATION-DRYERadmin2025-04-26T10:29:25+00:00LSG7804ABE 16 – WIRING INFORMATION-DRYER ProductsPositionProductNIMAY 15001079NIMAY 15001172