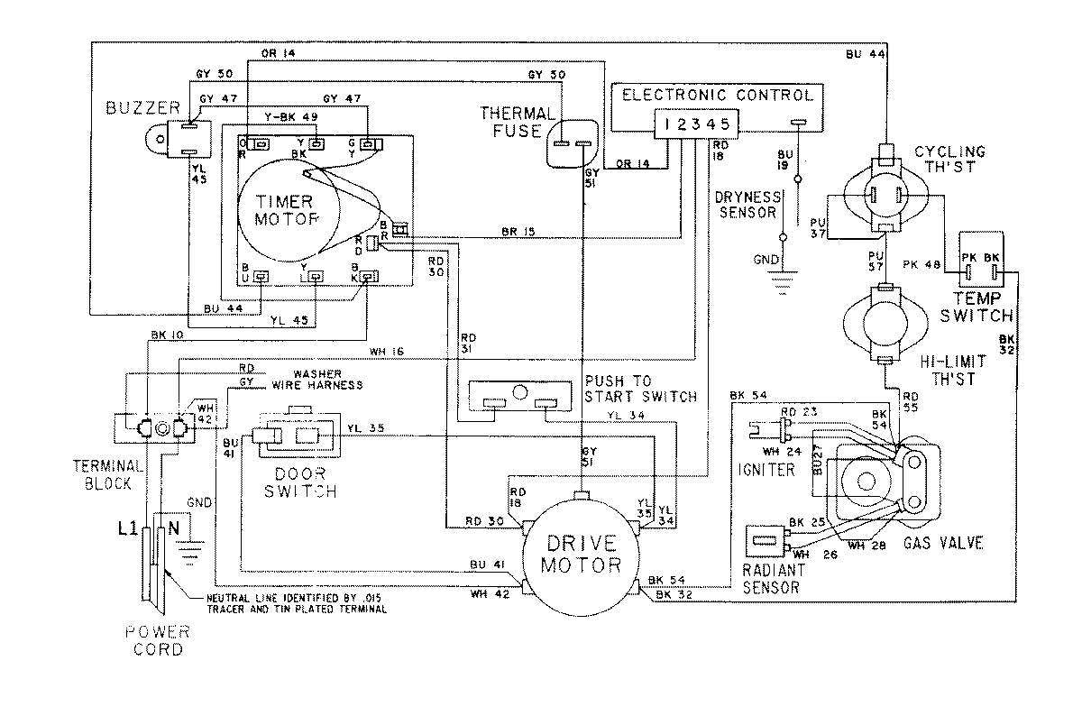
LSG7804ABL 15 – WIRING INFORMATION-DRYER

LSG7804ABL 15 – WIRING INFORMATION-DRYER

Products

PositionProduct
NIMAY 15001079
NIMAY 15001172