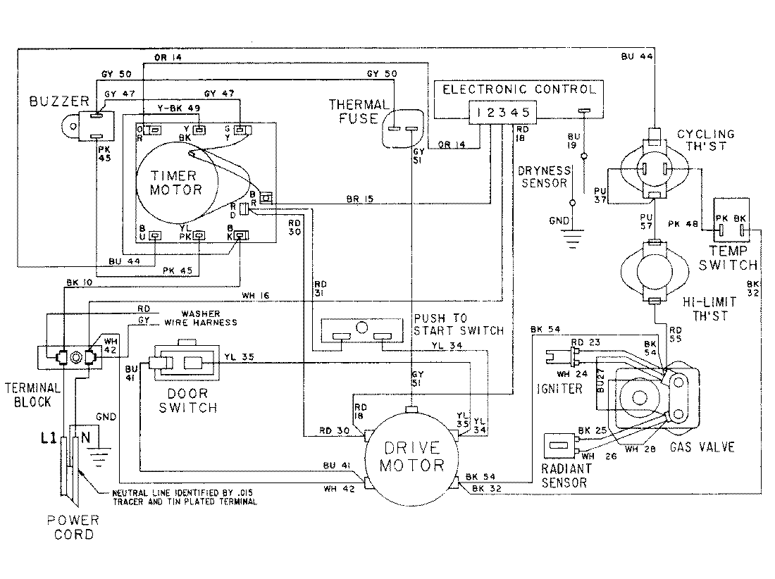
LSG7806AAE 16 – WIRING INFORMATIONadmin2025-04-26T10:26:34+00:00LSG7806AAE 16 – WIRING INFORMATION ProductsPositionProductNIMAY 15001079