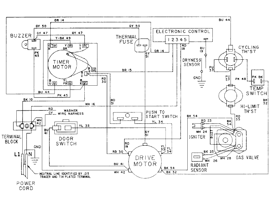
LSG7806ABE 16 – WIRING INFORMATIONadmin2025-04-26T10:30:02+00:00LSG7806ABE 16 – WIRING INFORMATION ProductsPositionProductNIMAY 15001079