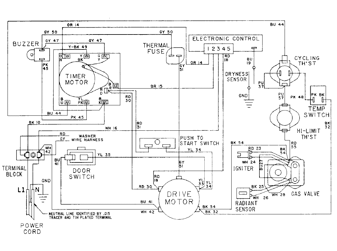
LSG7806ABM 16 – WIRING INFORMATIONadmin2025-04-26T10:27:40+00:00LSG7806ABM 16 – WIRING INFORMATION ProductsPositionProductNIMAY 15001079