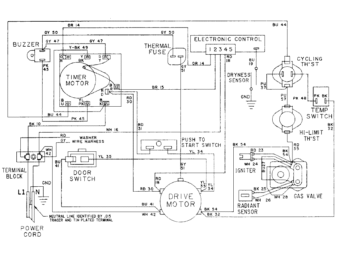
LSG7806ABQ 16 – WIRING INFORMATIONadmin2025-04-26T10:30:51+00:00LSG7806ABQ 16 – WIRING INFORMATION ProductsPositionProductNIMAY 15001079