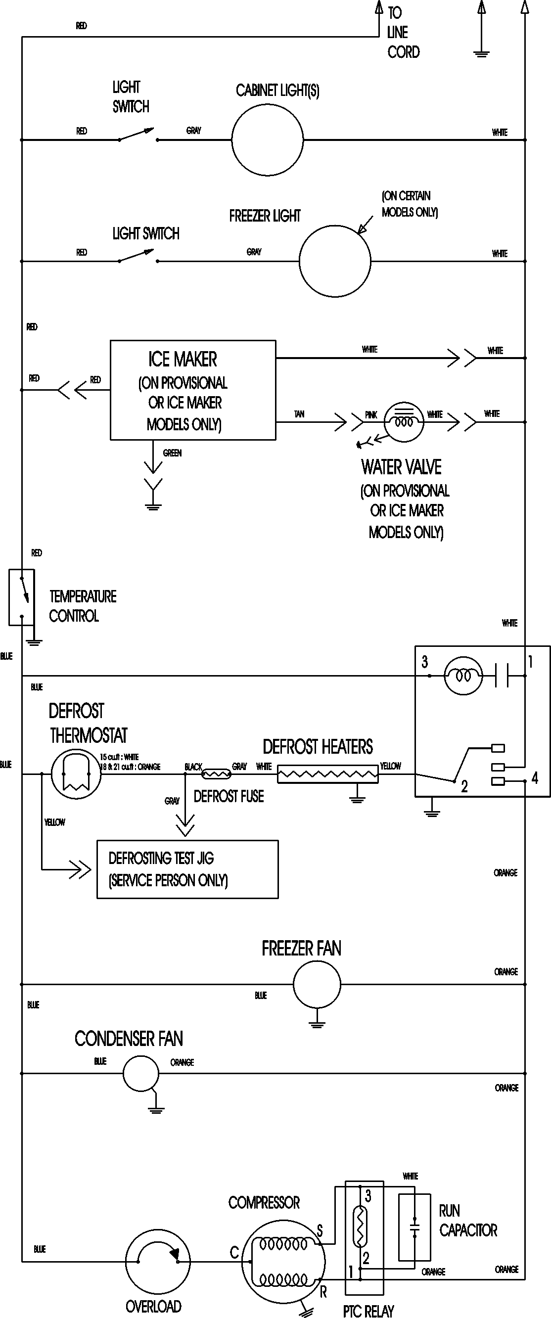
LTF1812ARW 09 – WIRING INFORMATION

LTF1812ARW 09 – WIRING INFORMATION

Products

PositionProduct
NIMAY 15003630