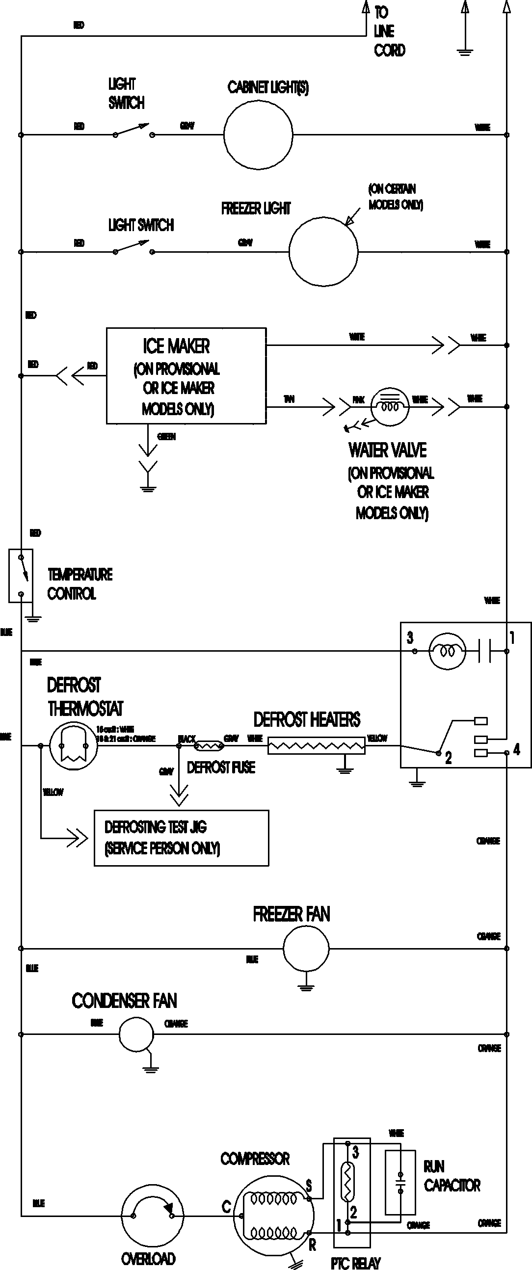
LTF2112ARB 09 – WIRING INFORMATION

LTF2112ARB 09 – WIRING INFORMATION

Products

PositionProduct
NIMAY 15003702