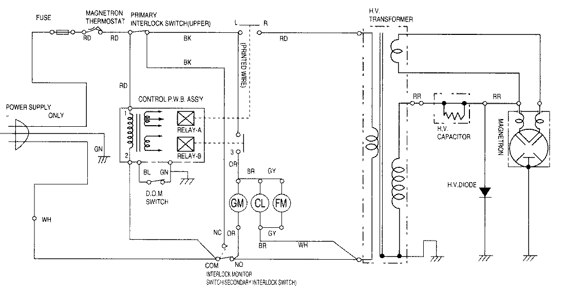
M170B 04 – WIRING INFORMATIONadmin2025-04-26T09:26:33+00:00M170B 04 – WIRING INFORMATION ProductsPositionProductNIMAY 15002082