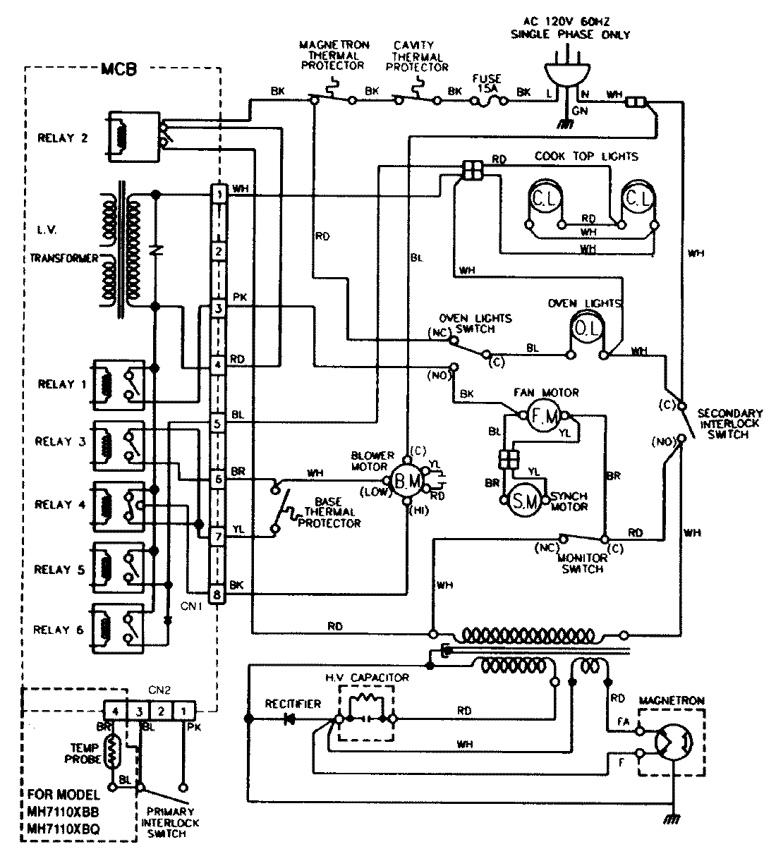
M439B1 09 – WIRING INFORMATIONadmin2025-04-26T13:10:59+00:00M439B1 09 – WIRING INFORMATION ProductsPositionProductNIMAY 15001432