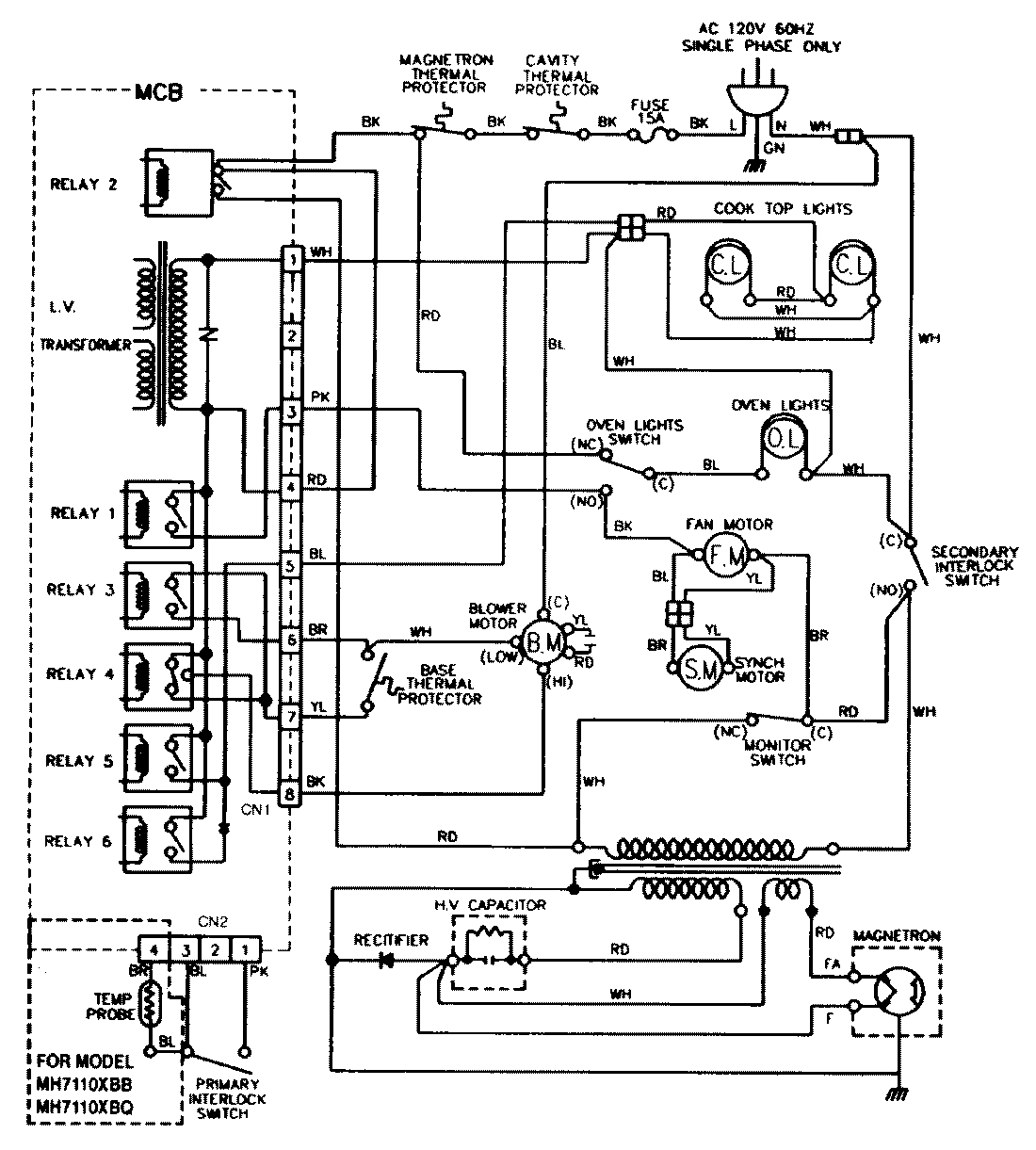
M439W1 05 – WIRING INFORMATIONadmin2025-04-26T13:11:21+00:00M439W1 05 – WIRING INFORMATION ProductsPositionProductNIMAY 15001432