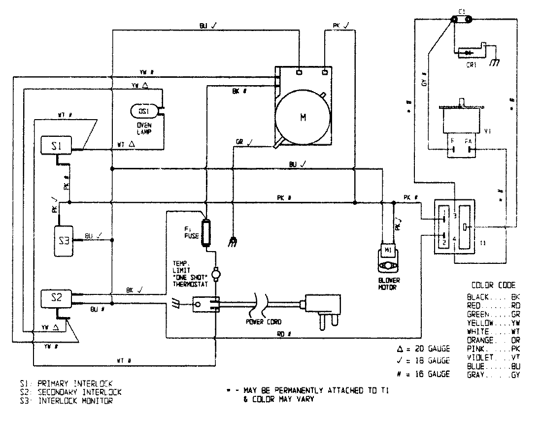
M80K-V1 05 – WIRING INFORMATIONadmin2025-04-26T11:34:28+00:00M80K-V1 05 – WIRING INFORMATION ProductsPositionProductNIMAY 15001294