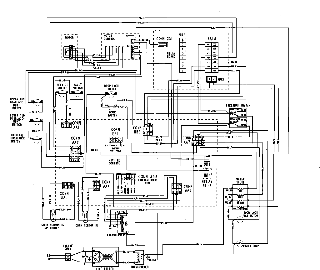
MAH21PDAGW 10 – WIRING INFORMATIONadmin2025-04-26T13:11:36+00:00MAH21PDAGW 10 – WIRING INFORMATION ProductsPositionProduct001DOWEL PIN FOR HANDLE