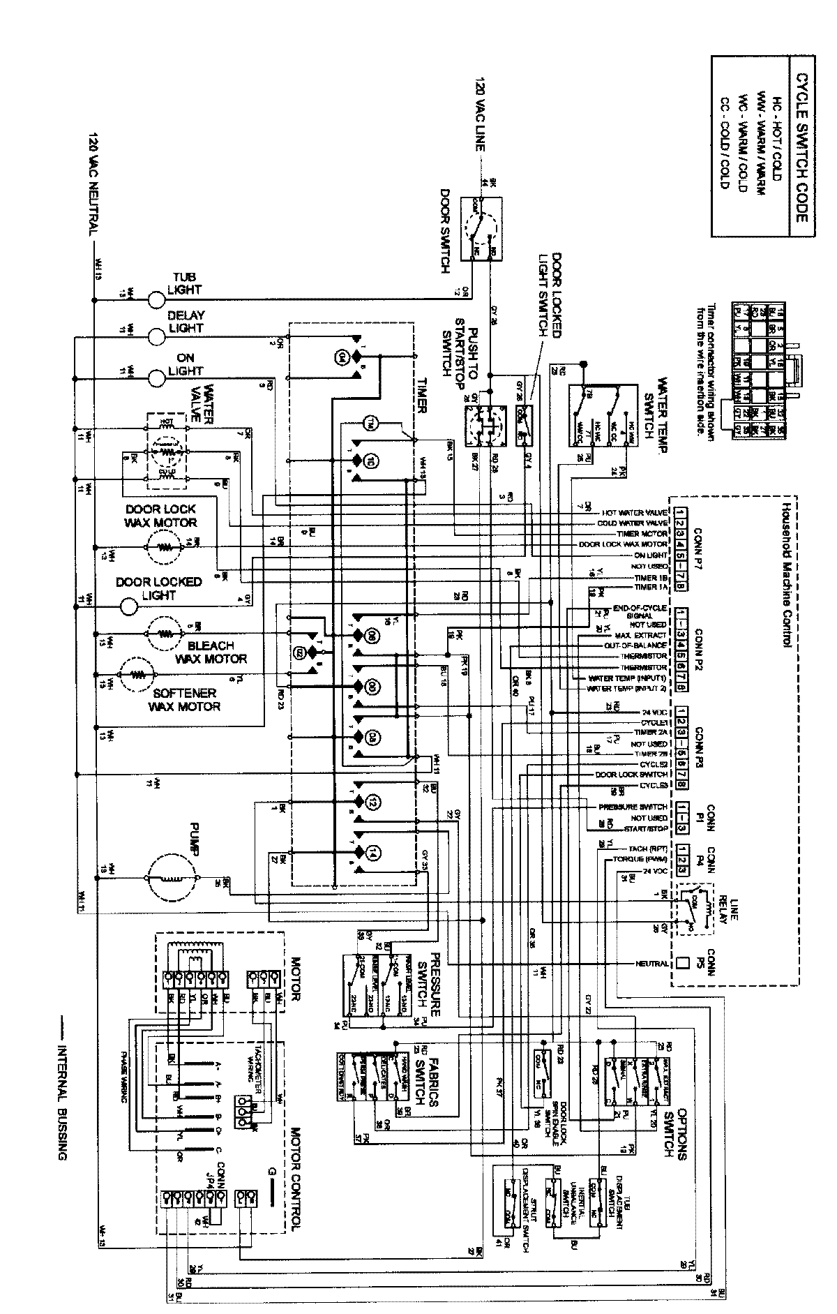
MAH3000AWQ 12 – WIRING INFORMATIONadmin2025-04-26T11:34:17+00:00MAH3000AWQ 12 – WIRING INFORMATION ProductsPositionProductNIMAY 15002402