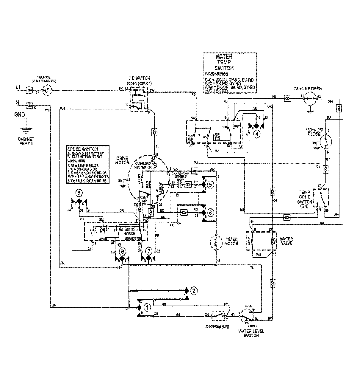
MAV8551AWQ 09 – WIRING INFORMATIONadmin2025-04-26T13:04:07+00:00MAV8551AWQ 09 – WIRING INFORMATION ProductsPositionProductNIMAY 15003419