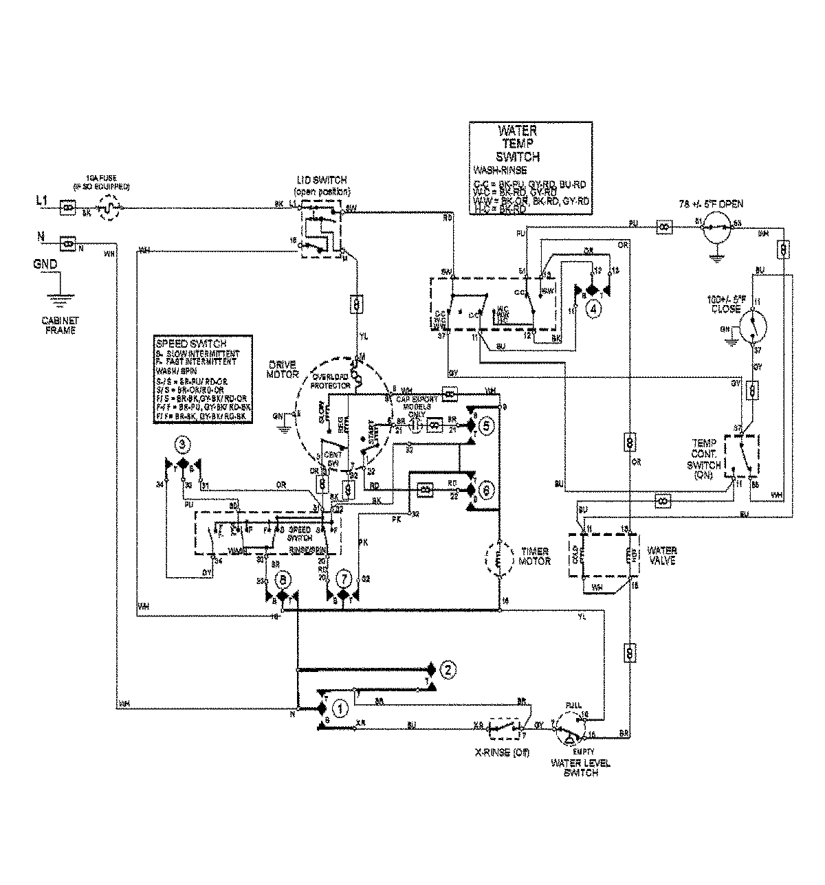
MAV8551AWW 09 – WIRING INFORMATIONadmin2025-04-26T13:04:54+00:00MAV8551AWW 09 – WIRING INFORMATION ProductsPositionProductNIMAY 15003419