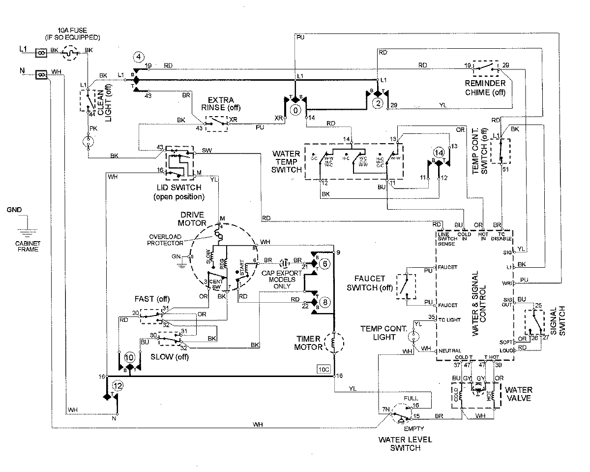
MAV8600AWQ 08 – WIRING INFORMATIONadmin2025-04-26T13:07:58+00:00MAV8600AWQ 08 – WIRING INFORMATION ProductsPositionProductNIMAY 15002744