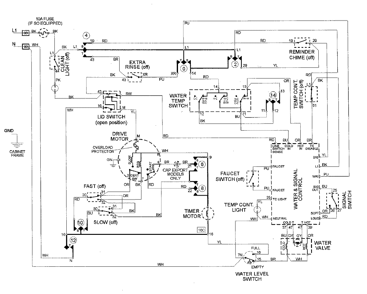
MAV8757AWQ 08 – WIRING INFORMATIONadmin2025-04-26T13:05:25+00:00MAV8757AWQ 08 – WIRING INFORMATION ProductsPositionProductNIMAY 15002960