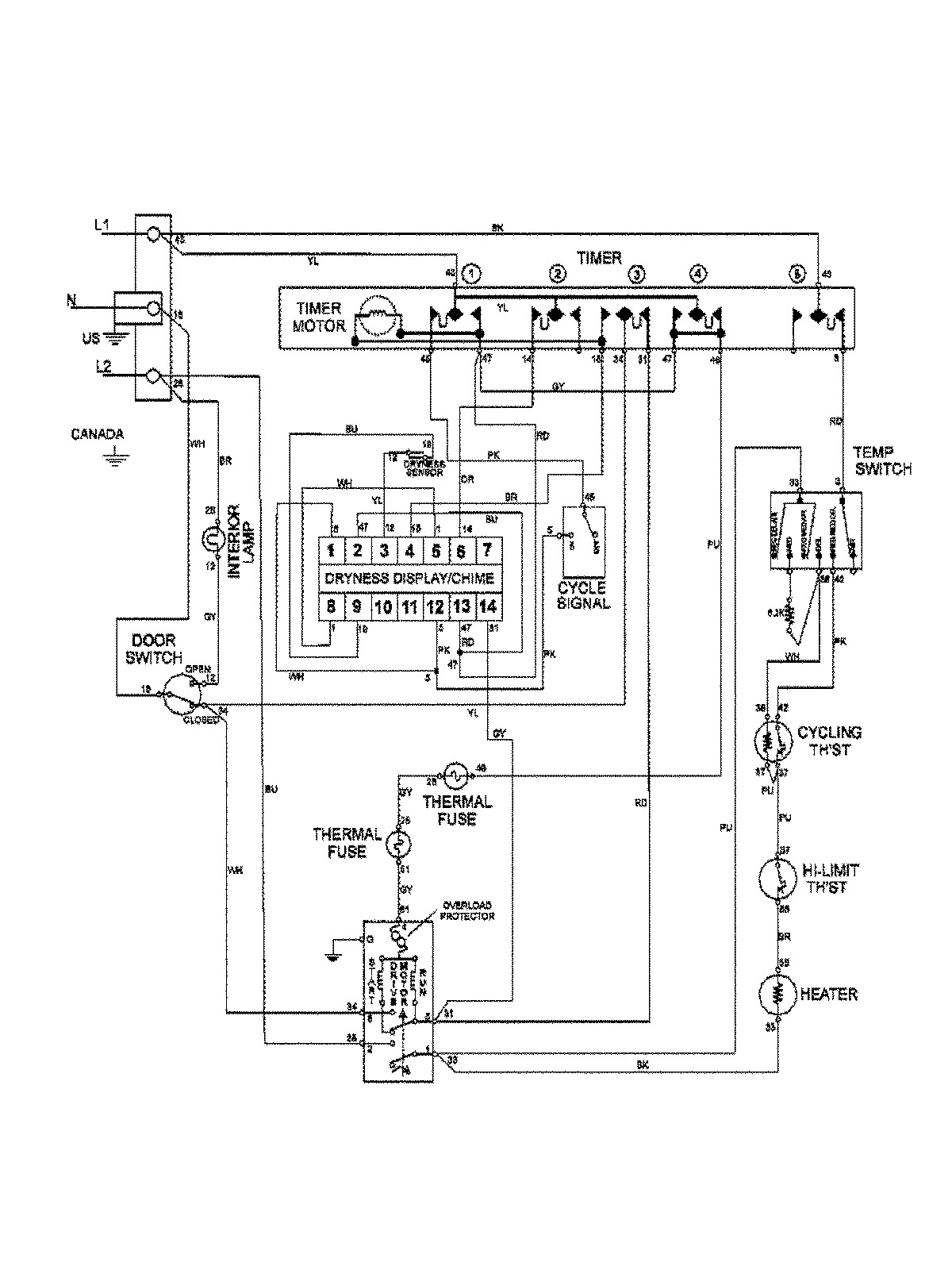
MAV9501EWQ 09 – WIRING INFORMATIONadmin2025-04-26T13:07:41+00:00MAV9501EWQ 09 – WIRING INFORMATION ProductsPositionProductNIMAY 15003386