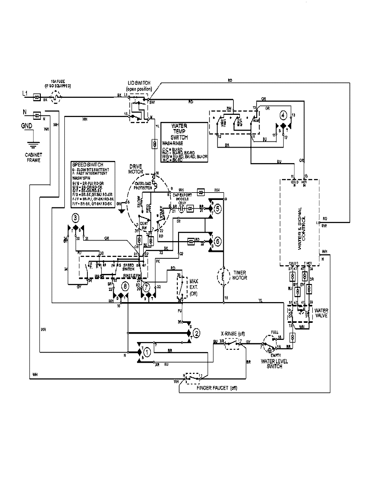
MAV9501EWW 08 – WIRING INFORMATIONadmin2025-04-26T13:04:31+00:00MAV9501EWW 08 – WIRING INFORMATION ProductsPositionProductNIMAY 15003132