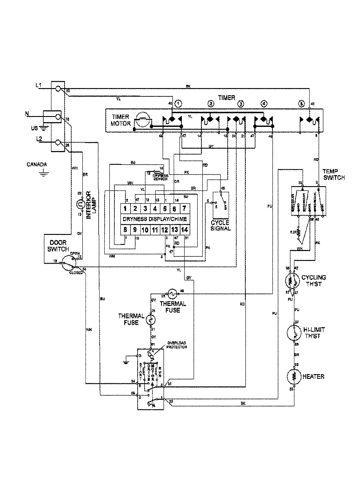
MAV9501EWW 09 – WIRING INFORMATIONadmin2025-04-26T13:04:36+00:00MAV9501EWW 09 – WIRING INFORMATION ProductsPositionProductNIMAY 15003386