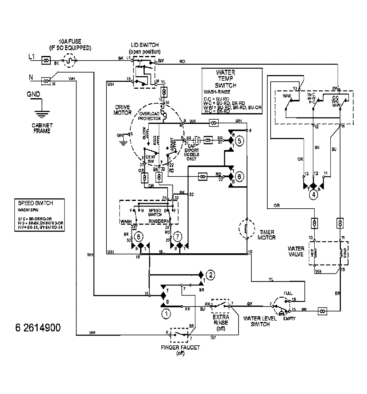
MAVT634AWW 08 – WIRING INFORMATIONadmin2025-04-26T13:05:24+00:00MAVT634AWW 08 – WIRING INFORMATION ProductsPositionProductNIMAY 15003062