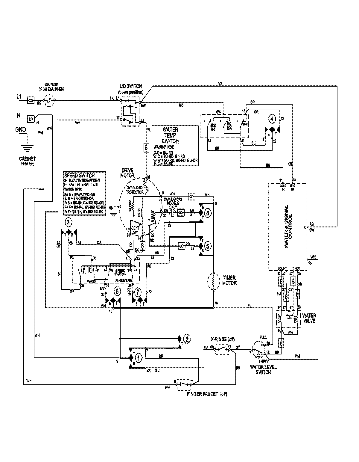
MAVT734EWW 08 – WIRING INFORMATIONadmin2025-04-26T13:05:50+00:00MAVT734EWW 08 – WIRING INFORMATION ProductsPositionProductNIMAY 15003171