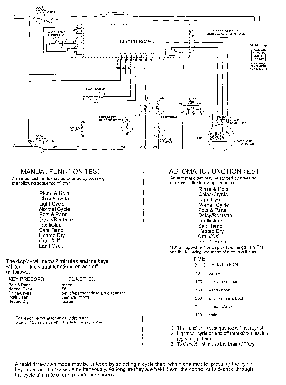
MDB6800AWB 07 – WIRING INFORMATIONadmin2025-04-26T11:34:35+00:00MDB6800AWB 07 – WIRING INFORMATION ProductsPositionProductNIMAY 15002400