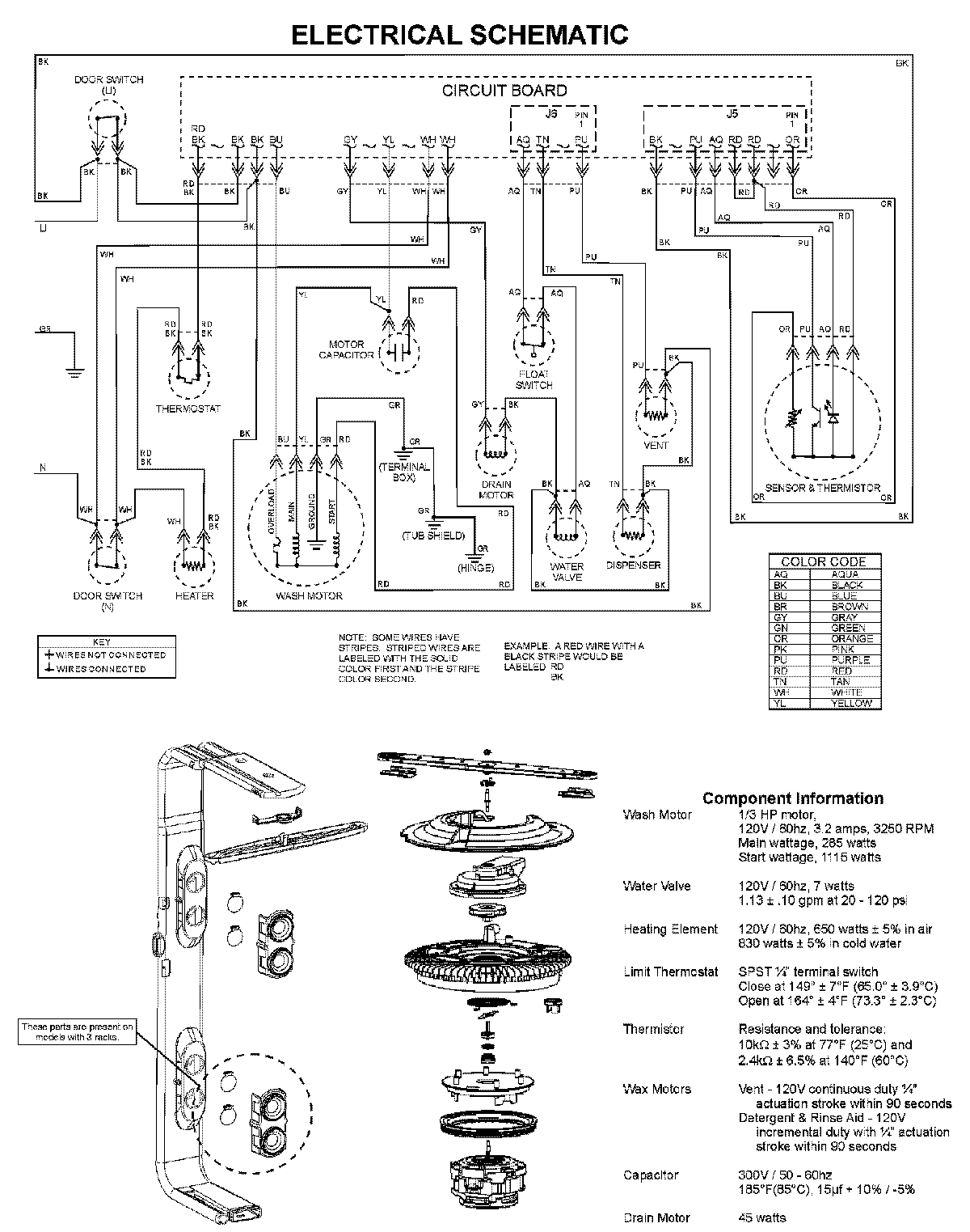
MDB7601AWQ 08 – WIRING INFORMATIONadmin2025-04-26T09:59:45+00:00MDB7601AWQ 08 – WIRING INFORMATION ProductsPositionProductNIMAY 15003703