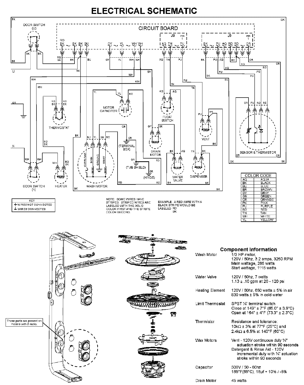
MDB7601AWW 08 – WIRING INFORMATIONadmin2025-04-26T09:58:32+00:00MDB7601AWW 08 – WIRING INFORMATION ProductsPositionProductNIMAY 15003703