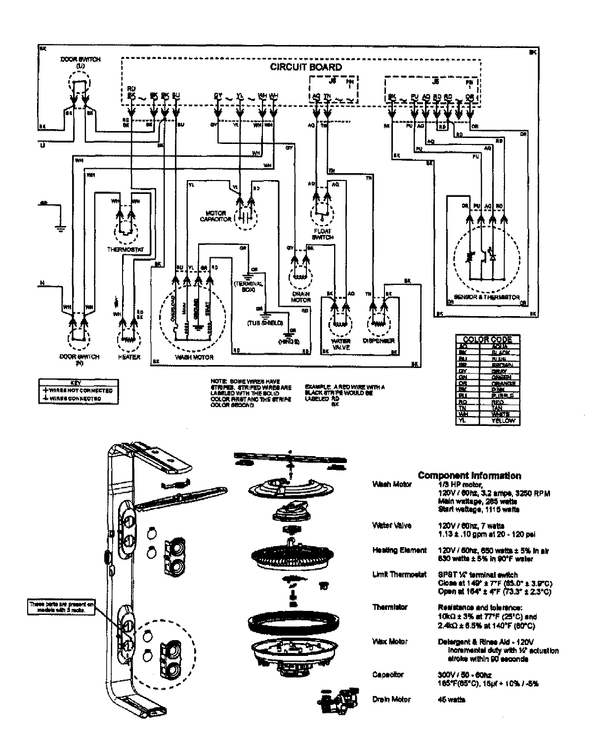
MDB7750AWS 08 – WIRING INFORMATION

MDB7750AWS 08 – WIRING INFORMATION

Products

PositionProduct
NIMAY 15003640