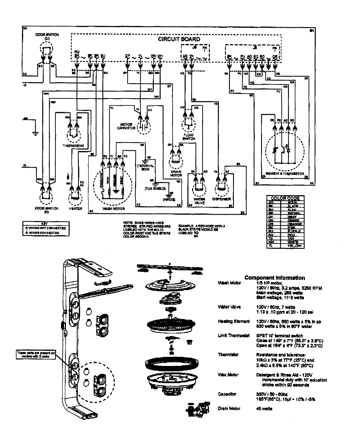
MDB7750AWW 08 – WIRING INFORMATIONadmin2025-04-26T09:58:25+00:00MDB7750AWW 08 – WIRING INFORMATION ProductsPositionProductNIMAY 15003640