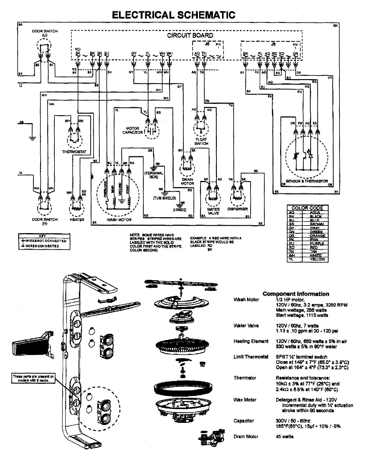
MDB7751AWQ 08 – WIRING INFORMATIONadmin2025-04-26T10:02:11+00:00MDB7751AWQ 08 – WIRING INFORMATION ProductsPositionProductNIMAY 15003628