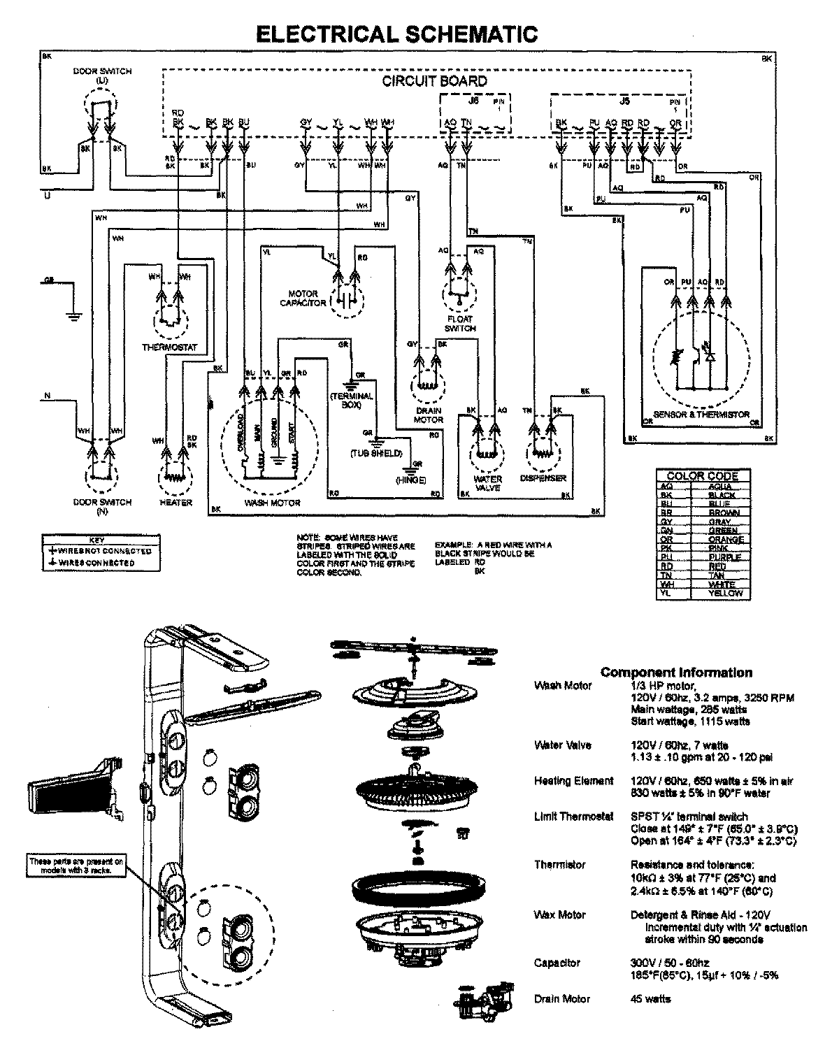
MDB7751AWS 08 – WIRING INFORMATIONadmin2025-04-26T09:59:58+00:00MDB7751AWS 08 – WIRING INFORMATION ProductsPositionProductNIMAY 15003628