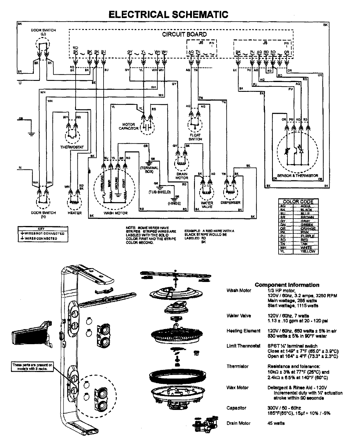
MDB7751AWW 08 – WIRING INFORMATIONadmin2025-04-26T10:01:00+00:00MDB7751AWW 08 – WIRING INFORMATION ProductsPositionProductNIMAY 15003628