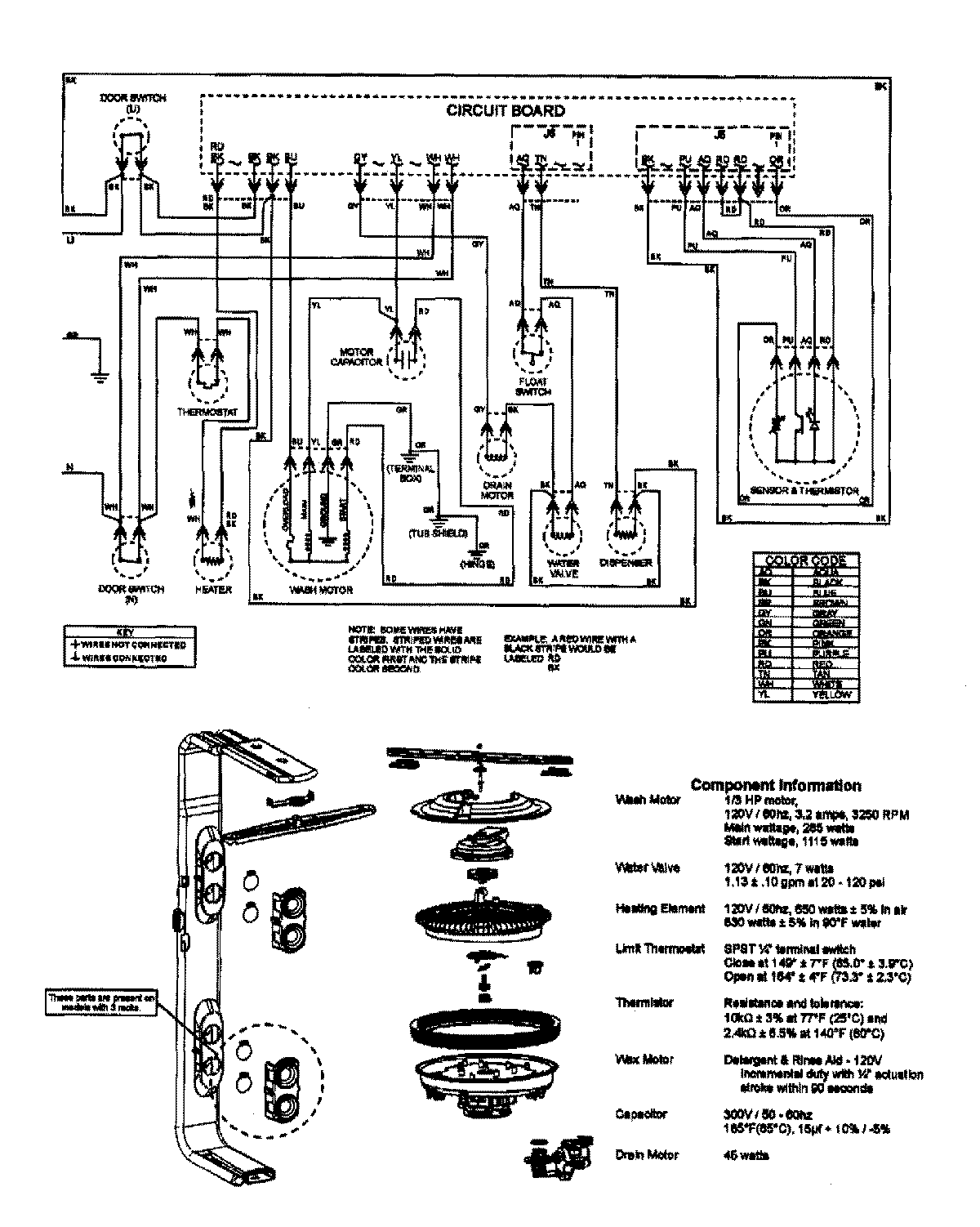
MDB7755AWQ 08 – WIRING INFORMATIONadmin2025-04-26T09:58:05+00:00MDB7755AWQ 08 – WIRING INFORMATION ProductsPositionProductNIMAY 15003640