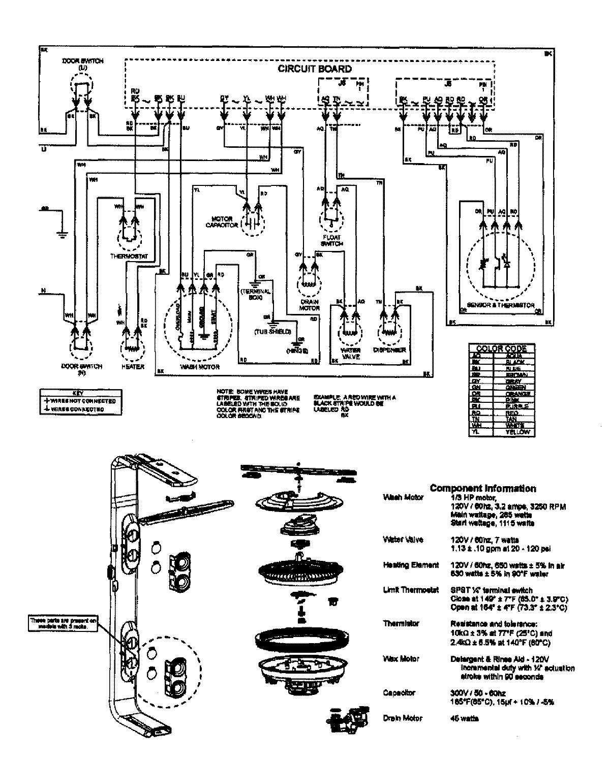
MDB7755AWS 08 – WIRING INFORMATIONadmin2025-04-26T10:00:30+00:00MDB7755AWS 08 – WIRING INFORMATION ProductsPositionProductNIMAY 15003640