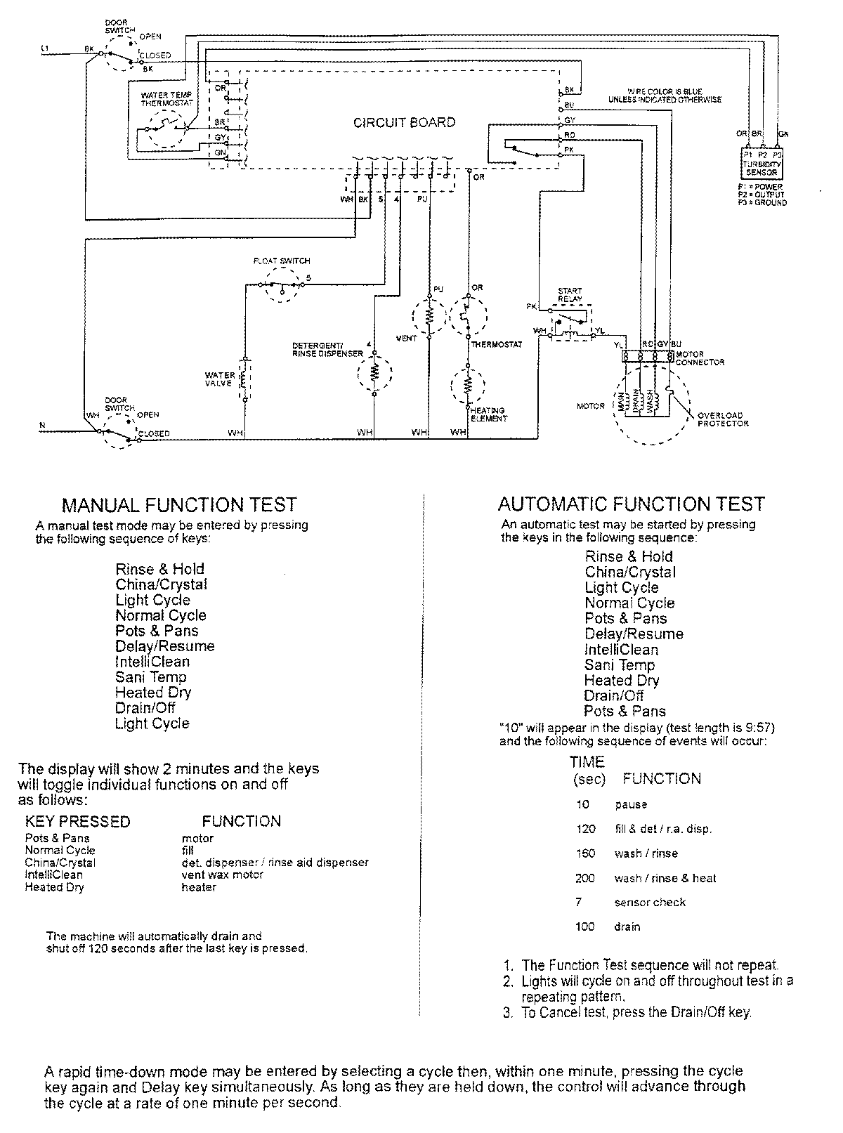
MDB8000AWA 07 – WIRING INFORMATIONadmin2025-04-26T10:01:38+00:00MDB8000AWA 07 – WIRING INFORMATION ProductsPositionProductNIMAY 15002400