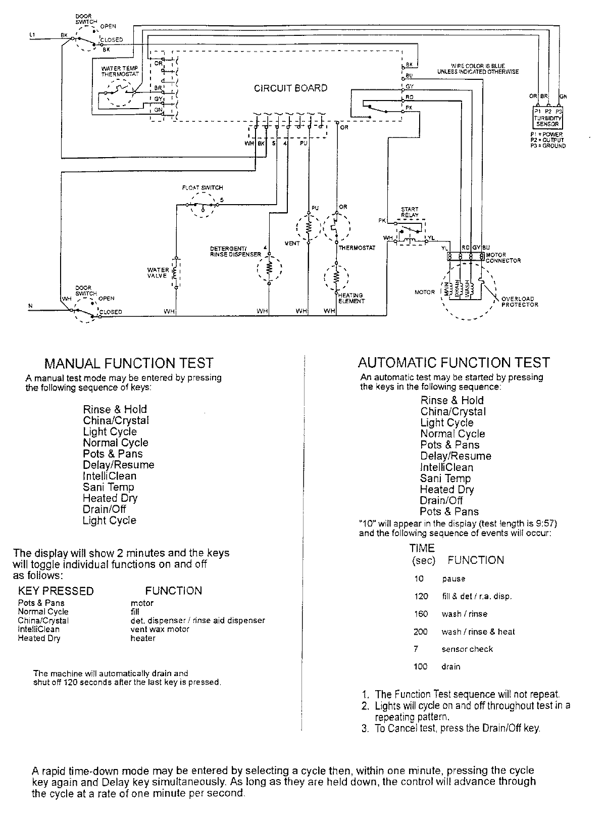
MDB8000AWB 07 – WIRING INFORMATIONadmin2025-04-26T10:00:31+00:00MDB8000AWB 07 – WIRING INFORMATION ProductsPositionProductNIMAY 15002400