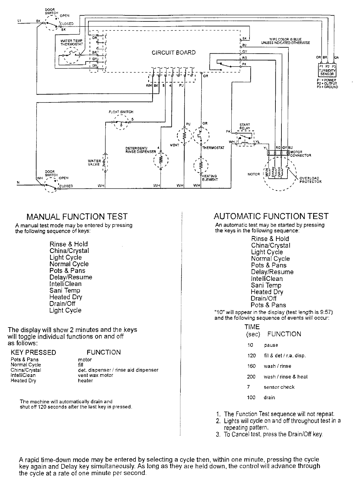
MDB8000AWW 07 – WIRING INFORMATIONadmin2025-04-26T10:02:28+00:00MDB8000AWW 07 – WIRING INFORMATION ProductsPositionProductNIMAY 15002400