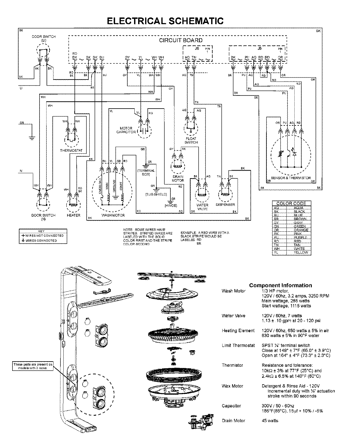
MDB8951AWW 07 – WIRING INFORMATIONadmin2025-04-26T10:03:32+00:00MDB8951AWW 07 – WIRING INFORMATION ProductsPositionProductNIMAY 15003743