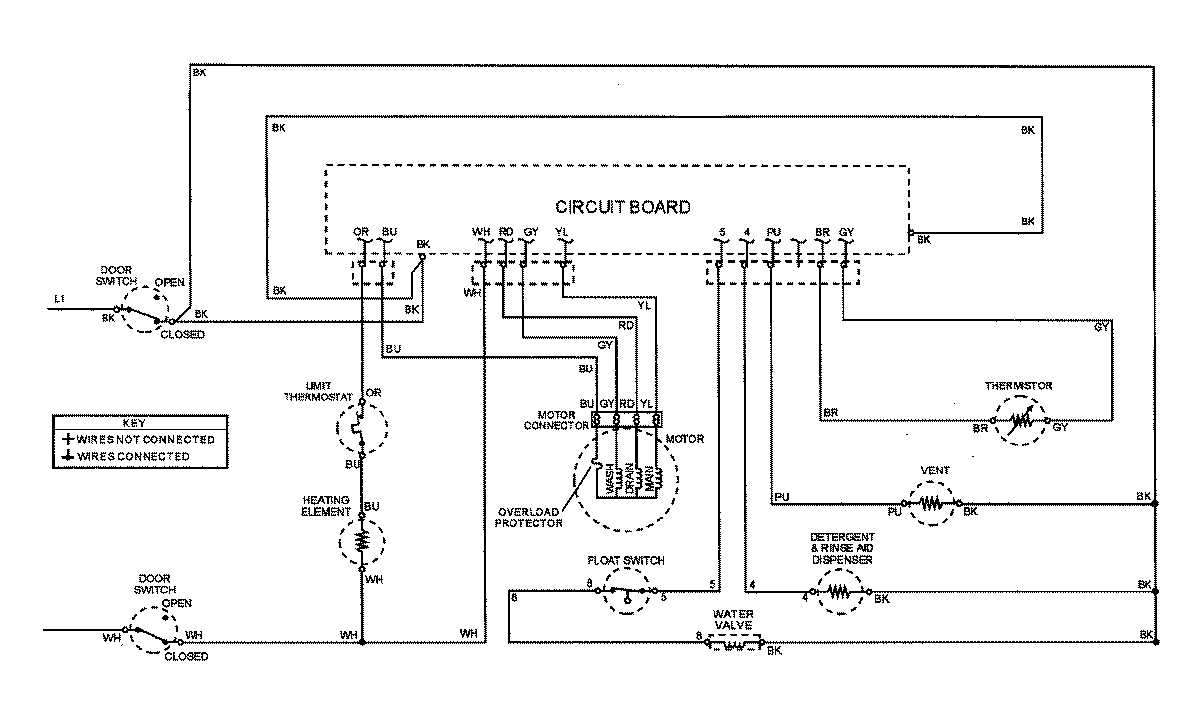
MDBD850AWQ 07 – WIRING INFORMATIONadmin2025-04-26T10:08:58+00:00MDBD850AWQ 07 – WIRING INFORMATION ProductsPositionProductNIMAY 15002795NIMAY 15002861