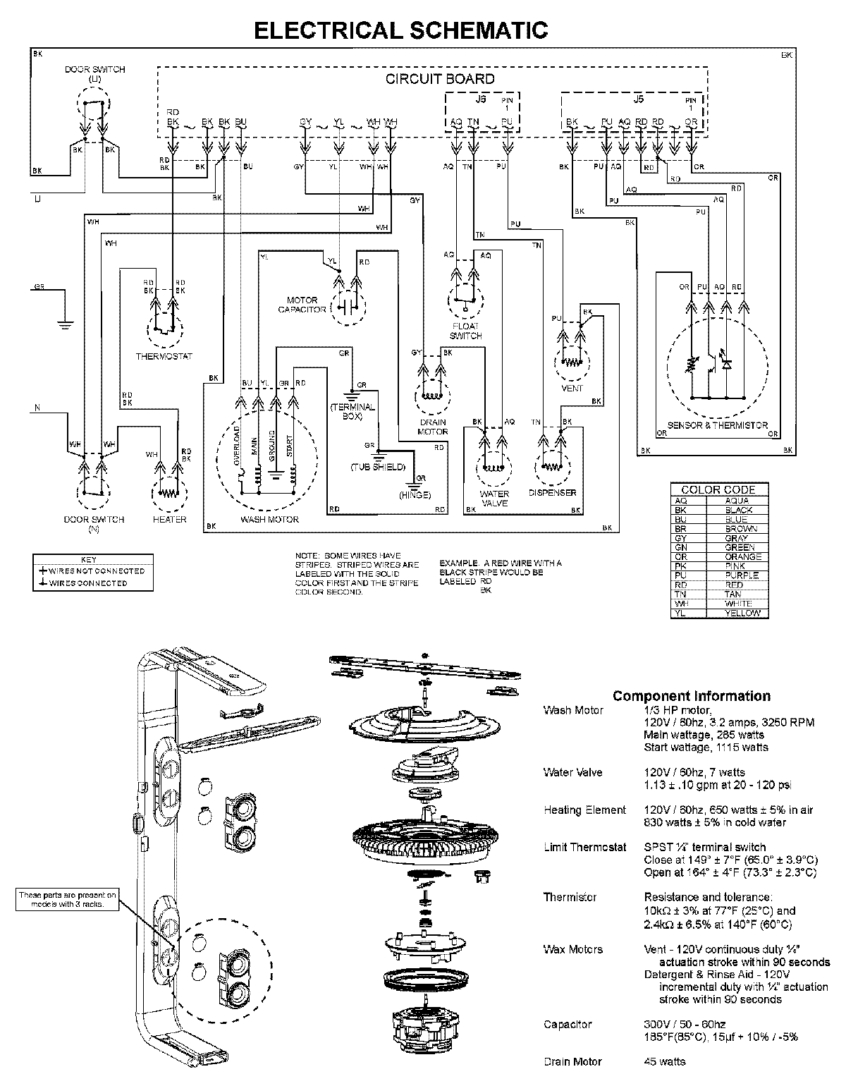
MDBH945AWS 08 – WIRING INFORMATIONadmin2025-04-26T10:11:23+00:00MDBH945AWS 08 – WIRING INFORMATION ProductsPositionProductNIMAY 15003703