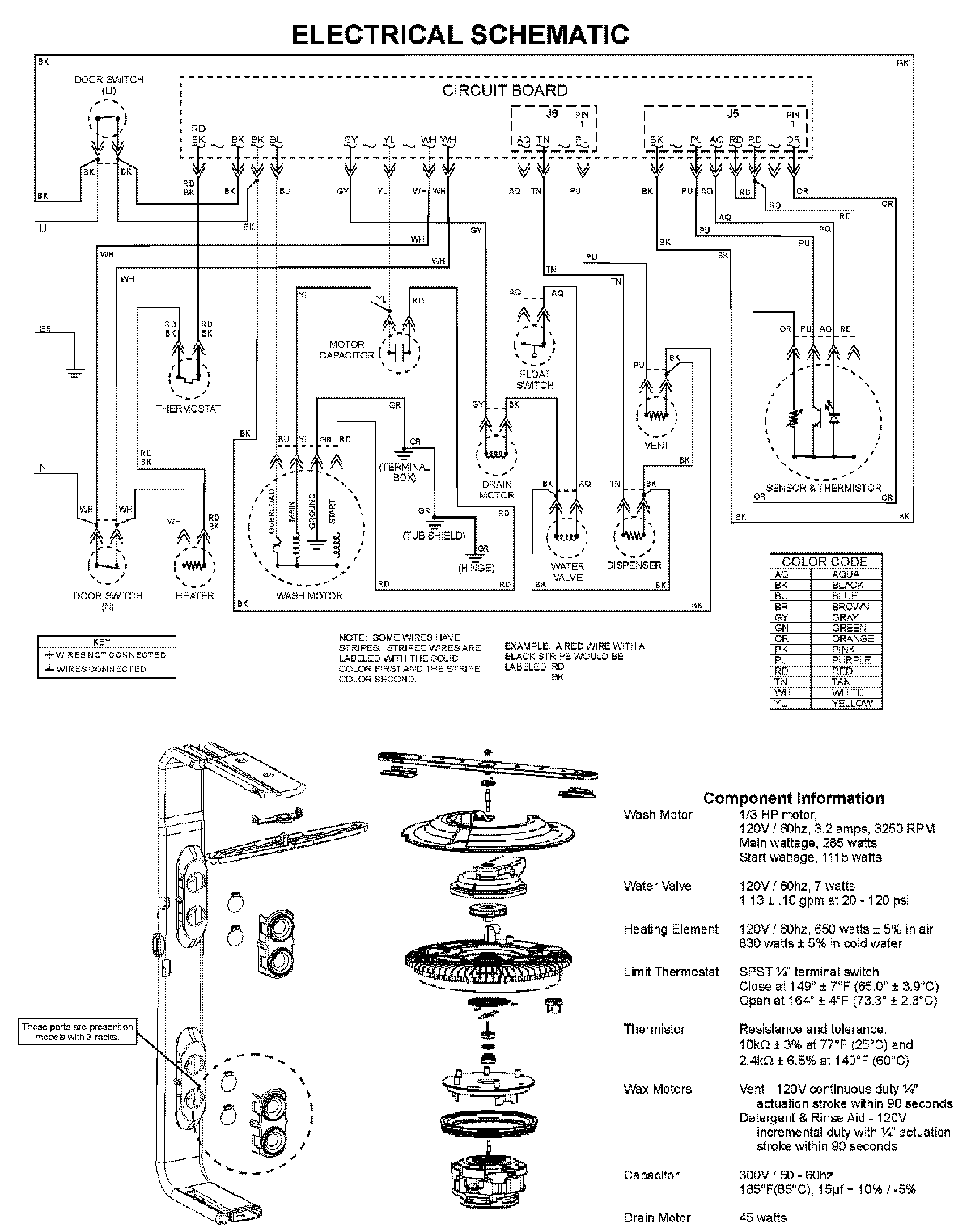
MDBH945AWW 08 – WIRING INFORMATIONadmin2025-04-26T10:10:18+00:00MDBH945AWW 08 – WIRING INFORMATION ProductsPositionProductNIMAY 15003703