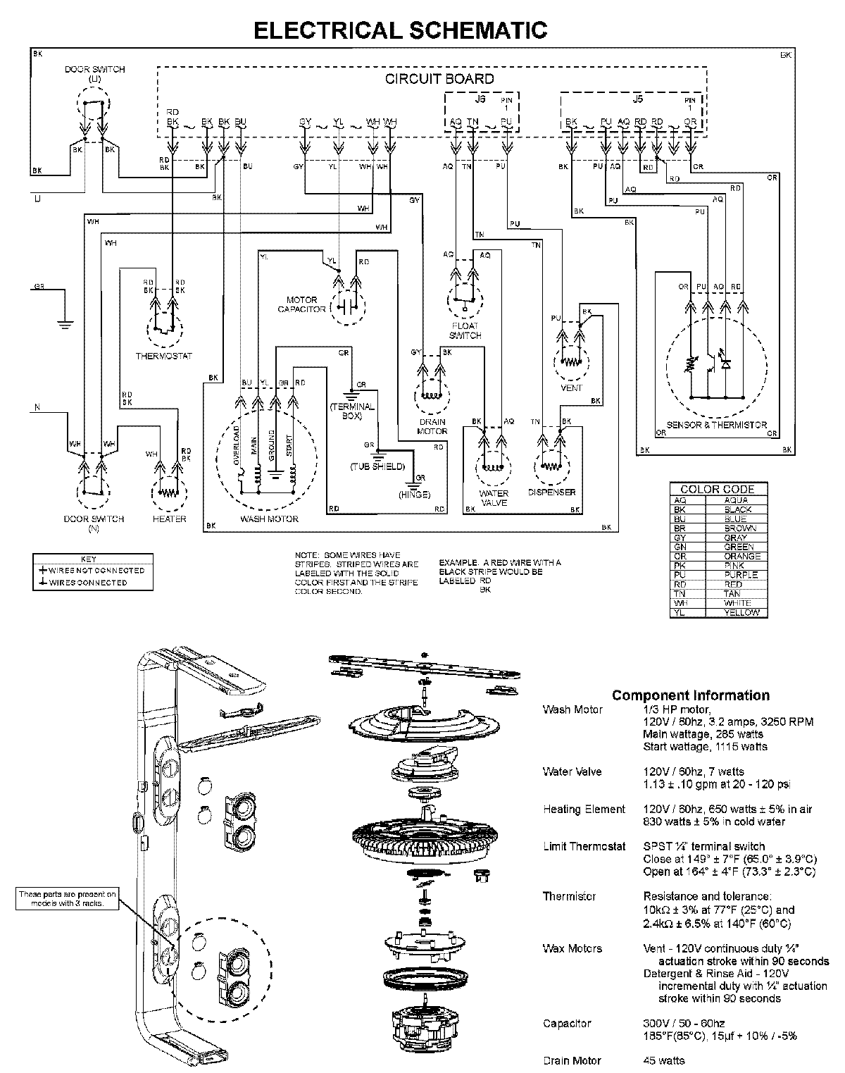
MDBH965AWB 08 – WIRING INFORMATIONadmin2025-04-26T10:13:08+00:00MDBH965AWB 08 – WIRING INFORMATION ProductsPositionProductNIMAY 15003703