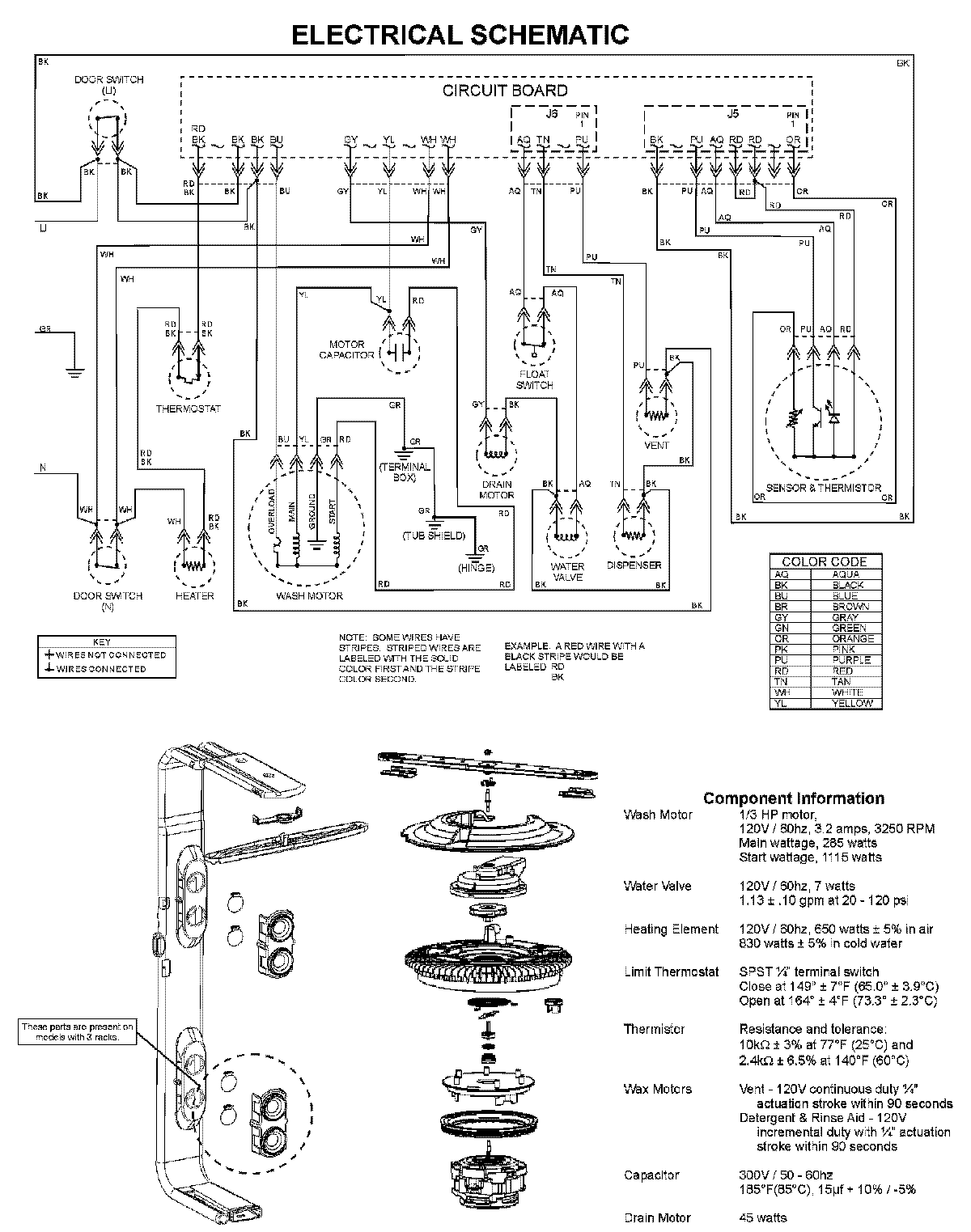
MDBM601AWB 08 – WIRING INFORMATIONadmin2025-04-26T10:04:52+00:00MDBM601AWB 08 – WIRING INFORMATION ProductsPositionProduct5WP99002753 Whirlpool Dishwasher Retainer