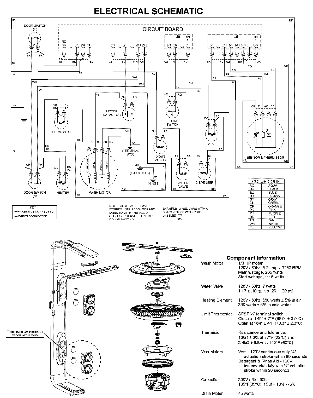
MDBM601AWQ 08 – WIRING INFORMATIONadmin2025-04-26T10:04:58+00:00MDBM601AWQ 08 – WIRING INFORMATION ProductsPositionProductNIMAY 15003703