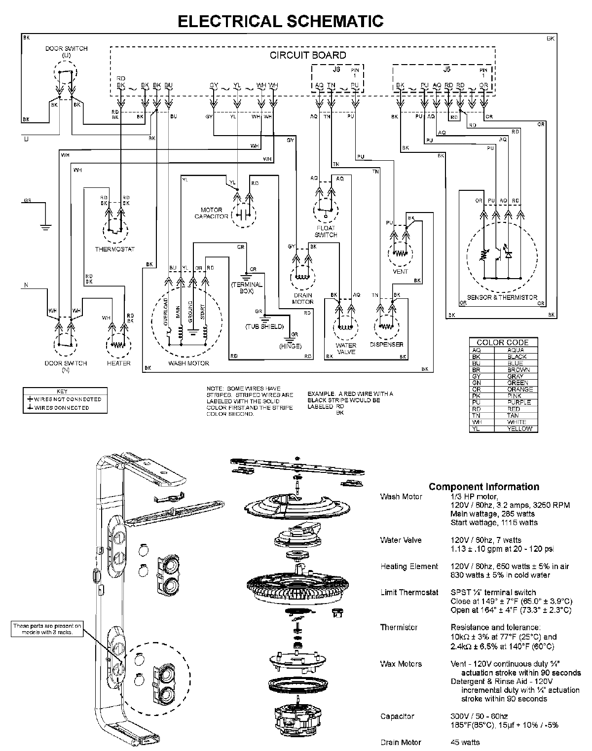
MDBM601AWS 08 – WIRING INFORMATIONadmin2025-04-26T10:02:39+00:00MDBM601AWS 08 – WIRING INFORMATION ProductsPositionProductNIMAY 15003703