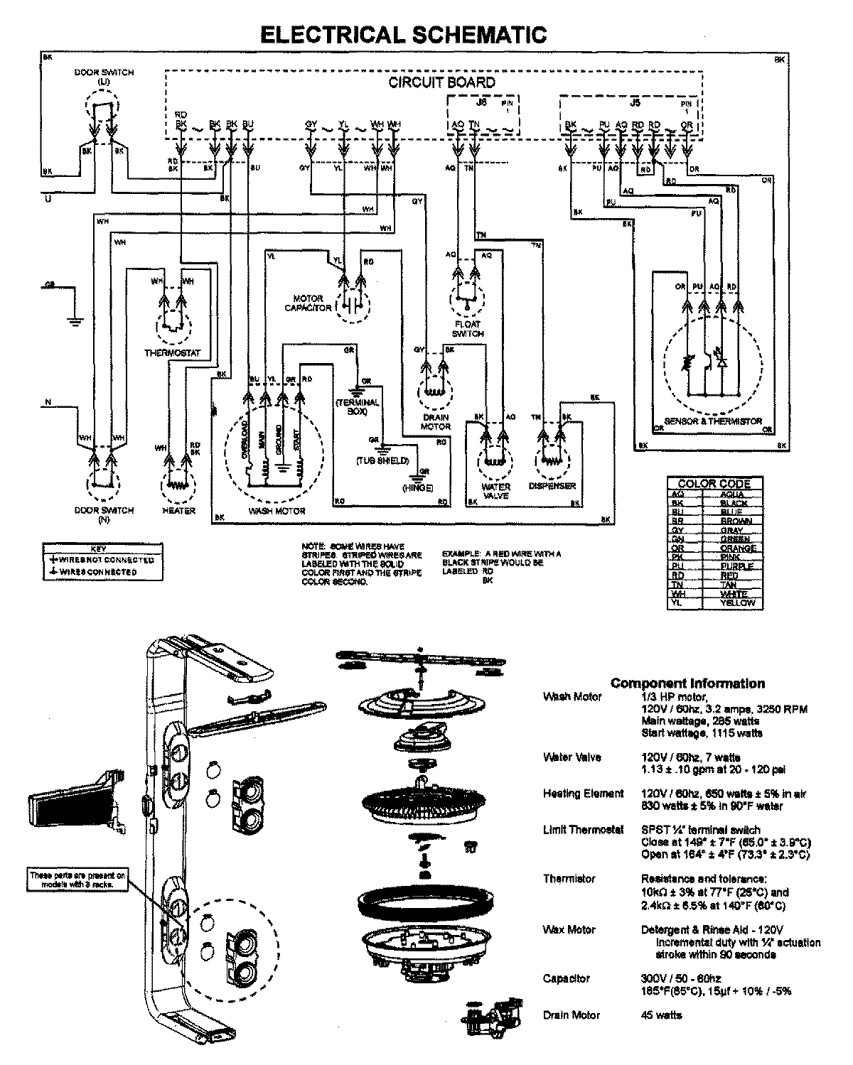
MDBM755AWB 08 – WIRING INFORMATIONadmin2025-04-26T10:05:32+00:00MDBM755AWB 08 – WIRING INFORMATION ProductsPositionProductNIMAY 15003863