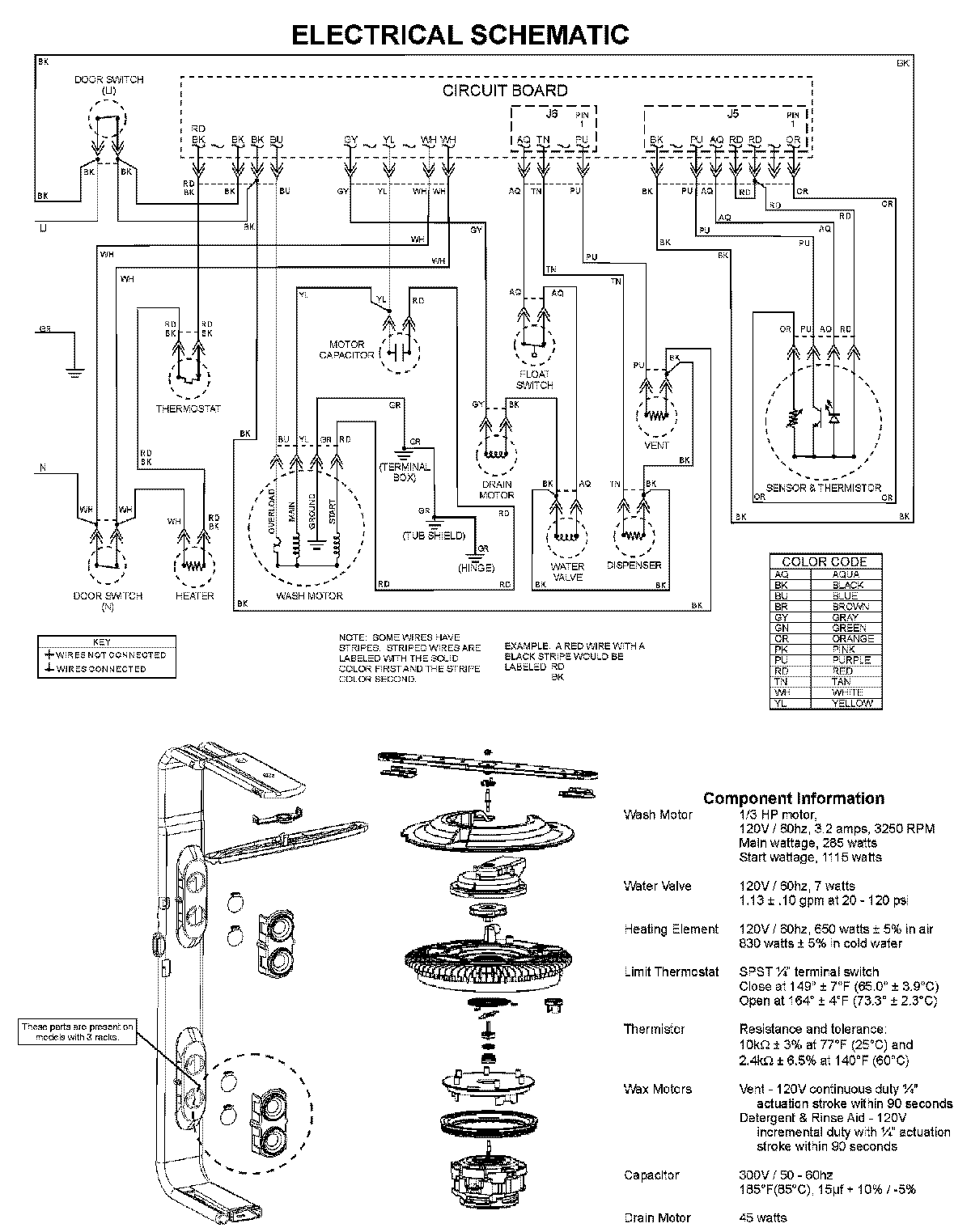
MDBS561AWB 08 – WIRING INFORMATIONadmin2025-04-26T10:03:57+00:00MDBS561AWB 08 – WIRING INFORMATION ProductsPositionProductNIMAY 15003703