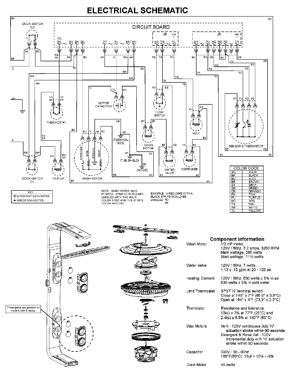
MDBS561AWS 08 – WIRING INFORMATIONadmin2025-04-26T10:05:17+00:00MDBS561AWS 08 – WIRING INFORMATION ProductsPositionProductNIMAY 15003703