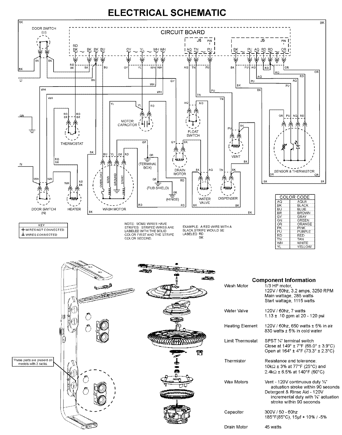
MDBS661AWB 08 – WIRING INFORMATIONadmin2025-04-26T10:03:35+00:00MDBS661AWB 08 – WIRING INFORMATION ProductsPositionProduct1MAY 99003526